APPLICATION OF MAGNETIC AMPLIFIER IN POWER ELECTRONICS
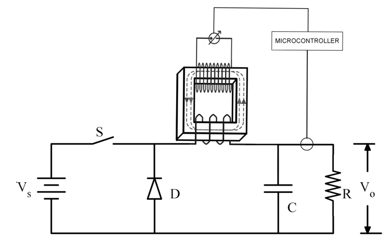
This project focuses on the application of a magnetic amplifier in power electronics, specifically within a DC-DC buck converter system. The objective is to develop a system where the inductance can be dynamically controlled using a magnetic amplifier, allowing efficient regulation of power under varying load conditions.
The system replaces a conventional inductor with a magnetic amplifier, whose inductance varies based on control current. This enables the converter to automatically switch between continuous and discontinuous conduction modes, ensuring stable performance and improved efficiency across different loads.
The project involves design, simulation (using tools like LTspice, MATLAB, and FEMM), and hardware implementation. Key components such as a microcontroller, current sensor, and power electronics devices are integrated to achieve real-time control and monitoring.
Overall, the system demonstrates an innovative approach to power control by enhancing efficiency, reliability, and flexibility in modern power electronic applications.




Basic schematic daigram of Magnetic Amplifier
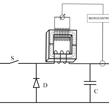
Prototype-Hardware of Magnetic Amplifier
POV Display using Aurdino
This project focuses on the design and development of a Persistence of Vision (POV) LED display system. The system uses a rotating row of LEDs to create a two-dimensional image by exploiting the persistence of vision phenomenon of the human eye. As the LEDs rotate at high speed, the light patterns appear as a continuous image to the viewer. The display is compact, energy-efficient, and requires significantly fewer LEDs compared to conventional LED displays. Images can be uploaded wirelessly and displayed through synchronized LED lighting, making the system suitable for modern applications such as innovative advertising and visual displays.




